WIRELESS]
TELEGRAPH
535
adjust the frequency so that it has the value of the normal
time period of the circuit formed of the condenser and transformer secondary circuit, and thus it is possible to obtain condenser oscillatory discharges free from any admixture with alternating current arc. In this manner the condenser discharge can be started or stopped at pleasure, and long and short discharges made in accordance with the signals of the Morse alphabet by manipulating the short-circuiting key of one of the choking coils (see British Patent Specs., Nos. 18865, 20576 and 22126 of 1900, and 3481 of 1901).

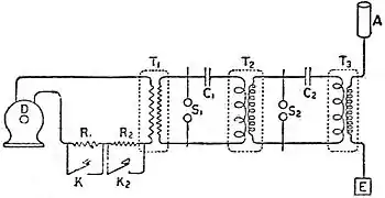
Fig. 43.—Alternate Current Transformer System. (Fleming)
In the case of transmitters constructed as above described, in which the effective agent in producing the electric waves radiated is the sudden discharge of a condenser, it should be noticed that what is really sent out is a train of damped or decadent electric waves. When electric oscillations are set up in an open or closed electric circuit having capacity and inductance, and left to themselves, they die away in amplitude, either because they dissipate their energy as heat in overcoming the resistance of the circuit, or because they radiate it by imparting wave motion to the surrounding ether. In both cases the amplitude of the oscillations decreases more or less rapidly. Such a sequence of decreasing electric oscillations and corresponding set of waves is called a damped train. In the case of the plain or directly excited antenna the oscillations are highly damped, and each train probably only consists at most of half a dozen oscillations. The reason for this is that the capacity of a simple antenna is very small—it may be something of the order of 0.0002 of a microfarad—and hence the energy stored up in it oven under a high voltage is also small. Accordingly this energy is rapidly dissipated and but few oscillations can take place. If, however, the antenna is inductively or directly coupled to a condenser circuit of large capacity then the amount of energy which can be stored up before discharge takes place is very much greater, and hence can be drawn upon to create prolonged or slightly damped trains of waves. Allusion is made below to recent work on the production of undamped trains of electric waves.
Receiving Arrangements.—Before explaining the advantages of such small damping it will be necessary to consider the usual forms of the receiving appliance. This consists of a receiving antenna similar to the sending antenna, and in any wireless telegraph station it is usual to make the one and the same antenna do duty as a receiver or sender by switching it over from one apparatus to the other. The electric waves coming through space from the sending station strike against the receiving antenna and set up in it high frequency alternating electromotive forces. To detect these currents some device has to be inserted in the antenna circuit or else inductively connected with it which is sensitive to high frequency currents. These wave-detecting devices may be divided into two classes: (i) potential operated detectors, and (ii) current operated detectors. The oldest of the class (i) is that generically known as a coherer, the construction of which we have already described. The ordinary forms of metallic filings coherer of the Branly type require tapping to bring them back to the high resistance or sensitive condition. Lodge arranged a mechanical tapper for the purpose which continually administered the small blow to the tube sufficient to keep the filings in a sensitive condition. Popoff employed an electromagnetic tapper, in fact the mechanism of an electric bell with the gong removed, for this purpose. Marconi, by giving great attention to details, improved the electromagnetic tapper, and, combining it with his improved form of sensitive tube, made a telegraphic instrument as follows: the small glass tube, containing nickel and silver filings between two silver plugs, was attached to a bone holder, and under this was arranged a small electromagnet having a vibrating armature like an electric bell carrying on it a stem and hammer. This hammer is arranged so that when the armature vibrates it gives little blows to the underside of the tube and shakes up the filings. By means of several adjusting screws the force and frequency of these blows can be exactly regulated. In series with the tube is placed a single voltaic cell and a telegraphic relay, and Marconi added certain coils placed across the spark contacts of the relay to prevent the local sparks affecting the coherer. The relay itself served to actuate a Morse printing telegraph by means of a local battery. This receiving apparatus, with the exception of the Morse printer, was contained in a sheet-iron box, so as to exclude it from the action of the sparks of the neighbouring transmitter. In the early experiments Marconi connected the sensitive tube in between the receiving antenna and the earth plate, but, as already mentioned, in subsequent forms of apparatus he introduced the primary coil of a peculiar form of oscillation transformer into the antenna circuit and connected the ends of the sensitive tube to the terminals of the secondary circuit of this “jigger” (fig. 44). In later improvements the secondary circuit of this jigger was interrupted by a small condenser, and the terminals of the relay and local cell were connected to the plates of this condenser, whilst the sensitive tube was attached to the outer ends of the secondary circuit. Also another condenser was added in parallel with the sensitive tube.
![]() |
| Fig. 44. |
With this apparatus some of Marconi's earliest successes, such as telegraphing across the English Channel, were achieved, and telegraphic communication at the rate of fifteen words or so a minute established between the East Goodwin lightship and the South Foreland lighthouse, also between the Isle of Wight and the Lizard in Cornwall. It was found to be peculiarly adapted for communication between ships at sea and between ship and shore, and a system of regular supermarine communication was put into operation by two limited companies, Marconi's Wireless Telegraph Company and the Marconi International Marine Communication Company. Stations were established on various coast positions and ships supplied with the above-described apparatus to communicate with each other and with these stations. By the end of 1901 this radio-telegraphy had been established by Marconi and his associates on a secure industrial basis.
Various Forms of Wave Detectors or Receivers.—The numerous adjustments required by the tapper and the inertia of the apparatus prompted inventors to seek for a self-restoring coherer which should not need tapping. Castelli, a petty officer in the Italian navy, found that, if a small drop of mercury was contained in a glass tube between a plug of iron and carbon, with certain adjustments, the arrangement was non-conductive to the current from a single cell but became conductive when electric oscillations passed through it.[1] Hence the following appliance was worked out by Lieutenant Solari and officers in the Italian navy.[2] The tube provided with certain screw adjustments had a single cell and a telephone placed in series with it, and one end of the tube was connected to the earth and the other end to a receiving antenna. It was then found that when electric waves fell on the antenna a sound was heard in the telephone as each wave train passed over it, so that if the wave trains endured for a longer or shorter time the Sound in the telephone was of corresponding duration. In this manner it was possible to hear a Morse code dash or dot in the telephone. This method of receiving soon came to be known as the telephonic method. Lodge, Muirhead and Robinson also devised a self-restoring coherer as follows:[3]—A small steel wheel with a sharp edge was kept rotating by clockwork so that its edge continually cut through a globule of mercury covered with paraffin oil. The oil film prevented
