< Page:Popular Science Monthly Volume 22.djvu

This page has been proofread, but needs to be validated.
TIME-KEEPING IN LONDON.
331

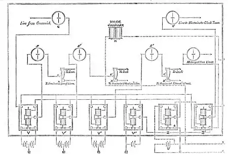
Fig. 7.—Diagram showing Electric Connections of the Chronopher.
current from Greenwich in no way controls the Westminster clock, hut is simply used for rating the clock hy comparison; when change of rate is necessary, weights are added or removed at the pendulum. Each of the line wires is in permanent connection with one of a set
This article is issued from Wikisource. The text is licensed under Creative Commons - Attribution - Sharealike. Additional terms may apply for the media files.