ML-1 (reactor)
ML-1 fue un reactor nuclear experimental construido como parte del Programa de energía nuclear del Ejército de Estados Unidos. A diferencia de los otros siete reactores de este programa, no utilizaba una turbina de vapor, sino que en su lugar utilizaba un refrigerante de nitrógeno a varias atmósferas de presión, para mover una turbina de gas de ciclo cerrado.

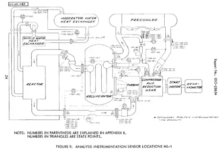
Simplificado diagrama del ML-1
El concepto frustró las expectativas, y fue abandonado con el cierre de ML-1 en 1963 después de varias reparaciones importantes y con solo unos pocos cientos de horas de pruebas completadas en total. No obstante, un concepto similar ha sido propuesto más recientemente como parte del proyecto del PBMR.
Este artículo ha sido escrito por Wikipedia. El texto está disponible bajo la licencia Creative Commons - Atribución - CompartirIgual. Pueden aplicarse cláusulas adicionales a los archivos multimedia.